Berliner Boersenzeitung - New NASA tool helps detect 'super-emitters' of methane from space

EUR -
AED 4.277424
AFN 76.282379
ALL 96.389901
AMD 444.278751
ANG 2.0846
AOA 1067.888653
ARS 1666.882107
AUD 1.752778
AWG 2.096182
AZN 1.984351
BAM 1.954928
BBD 2.344654
BDT 142.403852
BGN 1.956425
BHD 0.438198
BIF 3455.206503
BMD 1.164546
BND 1.508021
BOB 8.044377
BRL 6.334667
BSD 1.164081
BTN 104.66486
BWP 15.466034
BYN 3.346807
BYR 22825.091832
BZD 2.341246
CAD 1.610276
CDF 2599.265981
CHF 0.936525
CLF 0.027366
CLP 1073.571668
CNY 8.233458
CNH 8.232219
COP 4463.819362
CRC 568.64633
CUC 1.164546
CUP 30.860456
CVE 110.752812
CZK 24.203336
DJF 206.963485
DKK 7.470448
DOP 74.822506
DZD 151.068444
EGP 55.295038
ERN 17.468183
ETB 180.679691
FJD 2.632397
FKP 0.872083
GBP 0.872973
GEL 3.138497
GGP 0.872083
GHS 13.3345
GIP 0.872083
GMD 85.012236
GNF 10116.993527
GTQ 8.917022
GYD 243.550308
HKD 9.065929
HNL 30.604708
HRK 7.534265
HTG 152.392019
HUF 381.994667
IDR 19435.740377
ILS 3.768132
IMP 0.872083
INR 104.760771
IQD 1525.554607
IRR 49041.926882
ISK 149.038983
JEP 0.872083
JMD 186.32688
JOD 0.825709
JPY 180.935883
KES 150.58016
KGS 101.839952
KHR 4664.005142
KMF 491.43861
KPW 1048.083022
KRW 1716.311573
KWD 0.357481
KYD 0.970163
KZT 588.714849
LAK 25258.992337
LBP 104285.050079
LKR 359.069821
LRD 206.012492
LSL 19.73949
LTL 3.438601
LVL 0.704422
LYD 6.347216
MAD 10.756329
MDL 19.807079
MGA 5225.31607
MKD 61.612515
MMK 2445.475195
MNT 4130.063083
MOP 9.335036
MRU 46.419225
MUR 53.689904
MVR 17.938355
MWK 2022.815938
MXN 21.164687
MYR 4.787492
MZN 74.426542
NAD 19.739485
NGN 1688.68458
NIO 42.826206
NOK 11.767853
NPR 167.464295
NZD 2.015483
OMR 0.446978
PAB 1.164176
PEN 4.096293
PGK 4.876539
PHP 68.66747
PKR 326.50949
PLN 4.229804
PYG 8006.428369
QAR 4.240169
RON 5.092096
RSD 117.610988
RUB 88.93302
RWF 1689.755523
SAR 4.37074
SBD 9.584899
SCR 15.748939
SDG 700.4784
SEK 10.946786
SGD 1.508557
SHP 0.873711
SLE 27.603998
SLL 24419.93473
SOS 665.542019
SRD 44.985272
STD 24103.740676
STN 24.921274
SVC 10.184839
SYP 12877.828498
SZL 19.739476
THB 37.119932
TJS 10.680789
TMT 4.087555
TND 3.436865
TOP 2.803946
TRY 49.523506
TTD 7.89148
TWD 36.437508
TZS 2835.668687
UAH 48.86364
UGX 4118.162907
USD 1.164546
UYU 45.529689
UZS 13980.369136
VES 296.437311
VND 30697.419423
VUV 142.156196
WST 3.249257
XAF 655.661697
XAG 0.019993
XAU 0.000278
XCD 3.147243
XCG 2.098055
XDR 0.815205
XOF 655.061029
XPF 119.331742
YER 277.802752
ZAR 19.711451
ZMK 10482.311144
ZMW 26.913878
ZWL 374.983176
  • RBGPF

    0.0000

    78.35

    0%

  • BCC

    -1.2100

    73.05

    -1.66%

  • SCS

    -0.0900

    16.14

    -0.56%

  • BCE

    0.3300

    23.55

    +1.4%

  • NGG

    -0.5000

    75.41

    -0.66%

  • CMSC

    -0.0500

    23.43

    -0.21%

  • CMSD

    -0.0700

    23.25

    -0.3%

  • RELX

    -0.2200

    40.32

    -0.55%

  • VOD

    -0.1630

    12.47

    -1.31%

  • JRI

    0.0400

    13.79

    +0.29%

  • RYCEF

    -0.1600

    14.49

    -1.1%

  • RIO

    -0.6700

    73.06

    -0.92%

  • BTI

    -1.0300

    57.01

    -1.81%

  • GSK

    -0.1600

    48.41

    -0.33%

  • AZN

    0.1500

    90.18

    +0.17%

  • BP

    -1.4000

    35.83

    -3.91%

New NASA tool helps detect 'super-emitters' of methane from space
New NASA tool helps detect 'super-emitters' of methane from space / Photo: - - NASA/JPL-Caltech/AFP

New NASA tool helps detect 'super-emitters' of methane from space

NASA scientists, using a tool designed to study how dust affects climate, have identified more than 50 spots around the world emitting major levels of methane, a development that could help combat the potent greenhouse gas.

Text size:

"Reining in methane emissions is key to limiting global warming," NASA Administrator Bill Nelson said in a press release on Tuesday.

"This exciting new development will not only help researchers better pinpoint where methane leaks are coming from, but also provide insight on how they can be addressed -- quickly."

NASA said its Earth Surface Mineral Dust Source Investigation (EMIT) is designed to foster understanding of the effects of airborne dust on climate.

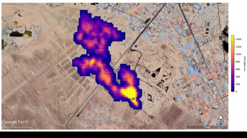
But EMIT, which was installed on the International Space Station in July and can focus on areas as small as a soccer field, has also shown the ability to detect the presence of methane.

NASA said more than 50 "super-emitters" of methane gas in Central Asia, the Middle East, and the southwestern United States have been identified so far. Most of them are connected to the fossil-fuel, waste or agriculture sectors.

Kate Calvin, NASA's chief scientist and senior climate advisor, said EMIT's "additional methane-detecting capability offers a remarkable opportunity to measure and monitor greenhouse gases that contribute to climate change."

- 'Exceeds our expectations' -

Methane is responsible for roughly 30 percent of the global rise in temperatures to date.

While far less abundant in the atmosphere than CO2, it is about 28 times more powerful as a greenhouse gas on a century-long timescale. Over a 20-year time frame, it is 80 times more potent.

Methane lingers in the atmosphere for only a decade, compared to hundreds or thousands of years for CO2.

This means a sharp reduction in emissions could shave several tenths of a degree Celsius off of projected global warming by mid-century, helping keep alive the Paris Agreement goal of capping Earth's average temperature increase to 1.5C, according to the UN Environment Programme (UNEP).

"EMIT will potentially find hundreds of super-emitters – some of them previously spotted through air-, space-, or ground-based measurement, and others that were unknown," NASA said.

Andrew Thorpe, a research technologist at the Jet Propulsion Laboratory leading the EMIT methane effort, said some of the methane plumes detected by EMIT are among the largest ever seen.

"What we've found in a just a short time already exceeds our expectations," Thorpe said.

NASA said a methane plume about two miles (3.3 kilometers) long was detected southeast of Carlsbad, New Mexico, in the Permian Basin, one of the largest oilfields in the world.

It said 12 plumes from oil and gas infrastructure were identified in Turkmenistan, east of the Caspian Sea port city of Hazar.

A methane plume at least three miles (4.8 kilometers) long was detected south of Tehran from a major waste-processing complex, NASA said.

(A.Berg--BBZ)