Berliner Boersenzeitung - UN unveils satellite-based system to spot methane

EUR -
AED 4.273878
AFN 76.929127
ALL 96.379094
AMD 444.029361
ANG 2.083179
AOA 1067.160055
ARS 1669.416082
AUD 1.756076
AWG 2.097662
AZN 1.986139
BAM 1.953746
BBD 2.344036
BDT 142.270436
BGN 1.958507
BHD 0.438716
BIF 3450.523461
BMD 1.163752
BND 1.50922
BOB 8.07055
BRL 6.312773
BSD 1.163777
BTN 104.758321
BWP 15.48279
BYN 3.365776
BYR 22809.531139
BZD 2.340649
CAD 1.611051
CDF 2597.493612
CHF 0.938927
CLF 0.027431
CLP 1076.097443
CNY 8.227841
CNH 8.228277
COP 4460.75294
CRC 568.302563
CUC 1.163752
CUP 30.839417
CVE 110.149204
CZK 24.289713
DJF 206.821409
DKK 7.468003
DOP 74.611563
DZD 151.371482
EGP 55.249686
ERN 17.456274
ETB 180.916386
FJD 2.627056
FKP 0.872848
GBP 0.873489
GEL 3.136351
GGP 0.872848
GHS 13.296079
GIP 0.872848
GMD 84.953493
GNF 10116.36502
GTQ 8.914628
GYD 243.485079
HKD 9.053639
HNL 30.651777
HRK 7.535521
HTG 152.379808
HUF 384.442972
IDR 19425.807019
ILS 3.75211
IMP 0.872848
INR 104.919534
IQD 1524.597244
IRR 49008.486669
ISK 148.925001
JEP 0.872848
JMD 186.573861
JOD 0.825134
JPY 181.251401
KES 150.415155
KGS 101.769713
KHR 4659.122046
KMF 491.102923
KPW 1047.376277
KRW 1709.271735
KWD 0.357353
KYD 0.969885
KZT 594.694818
LAK 25239.574959
LBP 104218.886105
LKR 359.122467
LRD 205.414937
LSL 19.761725
LTL 3.436256
LVL 0.703942
LYD 6.324351
MAD 10.750998
MDL 19.732341
MGA 5189.566687
MKD 61.575268
MMK 2443.912111
MNT 4128.961065
MOP 9.326695
MRU 46.412208
MUR 53.672132
MVR 17.921437
MWK 2018.087126
MXN 21.224848
MYR 4.786529
MZN 74.375488
NAD 19.761725
NGN 1687.975205
NIO 42.82498
NOK 11.782974
NPR 167.613514
NZD 2.013983
OMR 0.447466
PAB 1.163782
PEN 3.914685
PGK 4.938808
PHP 68.915001
PKR 328.919419
PLN 4.236737
PYG 8003.58611
QAR 4.24204
RON 5.089434
RSD 117.39691
RUB 89.085229
RWF 1693.319872
SAR 4.367546
SBD 9.578365
SCR 17.319792
SDG 699.993726
SEK 10.936484
SGD 1.509985
SHP 0.873115
SLE 27.577665
SLL 24403.286774
SOS 663.904912
SRD 44.989471
STD 24087.308281
STN 24.474271
SVC 10.183295
SYP 12867.404641
SZL 19.756231
THB 37.121382
TJS 10.677875
TMT 4.084768
TND 3.418506
TOP 2.802035
TRY 49.542303
TTD 7.884745
TWD 36.286352
TZS 2851.191739
UAH 49.062922
UGX 4117.671236
USD 1.163752
UYU 45.462207
UZS 13954.330301
VES 296.235219
VND 30676.491878
VUV 141.795077
WST 3.245249
XAF 655.270952
XAG 0.020049
XAU 0.000278
XCD 3.145097
XCG 2.097495
XDR 0.81481
XOF 655.26814
XPF 119.331742
YER 277.612714
ZAR 19.80193
ZMK 10475.154659
ZMW 26.912823
ZWL 374.727537
  • RBGPF

    0.8500

    79.2

    +1.07%

  • JRI

    -0.0700

    13.72

    -0.51%

  • BCC

    -1.2400

    71.81

    -1.73%

  • CMSC

    -0.2100

    23.22

    -0.9%

  • RELX

    -0.8400

    39.48

    -2.13%

  • RIO

    -0.0400

    73.02

    -0.05%

  • BTI

    0.4000

    57.41

    +0.7%

  • GSK

    0.0600

    48.47

    +0.12%

  • NGG

    -0.0800

    75.33

    -0.11%

  • SCS

    -0.0200

    16.12

    -0.12%

  • BCE

    -0.2100

    23.34

    -0.9%

  • RYCEF

    0.3100

    14.8

    +2.09%

  • CMSD

    -0.0800

    23.17

    -0.35%

  • VOD

    0.0300

    12.5

    +0.24%

  • AZN

    1.1000

    91.28

    +1.21%

  • BP

    -0.0500

    35.78

    -0.14%

UN unveils satellite-based system to spot methane
UN unveils satellite-based system to spot methane / Photo: - - NASA/JPL-Caltech/AFP

UN unveils satellite-based system to spot methane

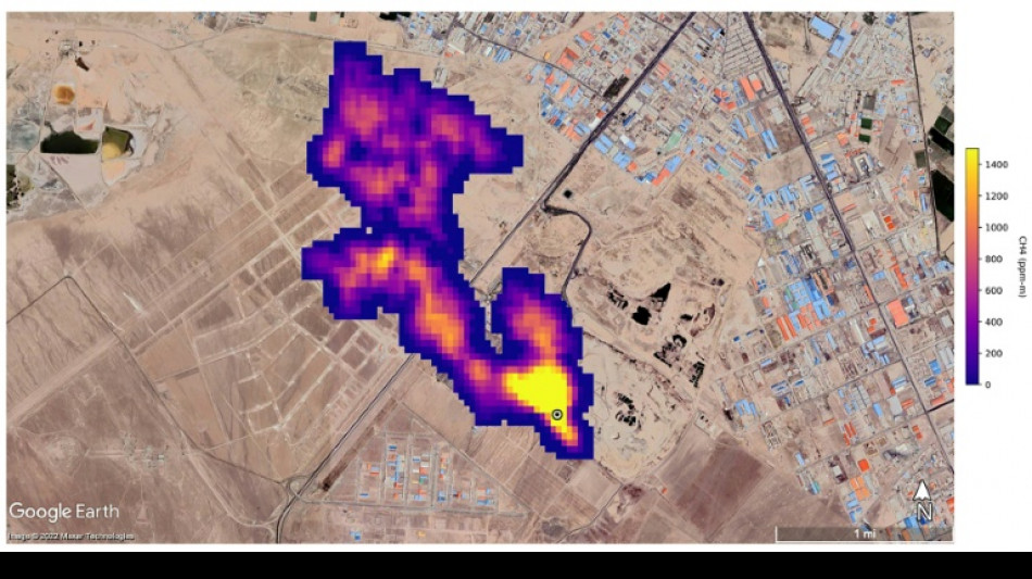
The UN unveiled on Friday a satellite-based system to detect methane emissions as part of efforts to cut down on the major contributor to global warming.

Text size:

The Methane Alert and Response System (MARS) was announced by the UN Environment Programme during the COP27 climate summit in the Egyptian seaside resort of Sharm el-Sheikh.

Methane, emitted by leaks in fossil fuel installations as well as from other human caused sources like livestock farming and landfills, is responsible for roughly 30 percent of the global rise in temperatures to date.

Dozens of countries last year pledged to act to cut pollution from the potent greenhouse gas.

MARS will use data from global mapping satellites to detect methane "hot spots" and large plumes of the gas, and identify its source, the UN Environment Programme said in a statement.

UNEP would then notify governments and companies about the emissions "so that the responsible entity can take appropriate action."

"Reducing methane emissions can make a big and rapid difference, as this gas leaves the atmosphere far quicker than carbon dioxide," said UNEP Executive Director Inger Andersen.

US climate envoy John Kerry said cutting methane was the "fastest opportunity" to help the world reach the goal of limiting warming to 1.5 degrees Celsius.

(S.G.Stein--BBZ)